电接点双金属温度计草图
电接点双金属温度计是基于绕制成环性弯曲状的双金属片组成。一端受热膨胀时,带动指针旋转,工作仪表便显示出所应的温度值,并且防止环境振动在双金属内部充装或者将双金属显示部分与测量部分分离以达到耐震的效果。电接点双金属温度计是利用温度变化时带动触点变化,当其与上下限触点或断开的同时,使电路中的继电器动作,从而报警。
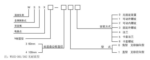
电接点双金属温度计型号命名:

1)电接点型式:上下限接点、单上限接点、双上限接点;
2)准确度等级:
上下限电接点、单上限电接点:1.5级,其基本误差为量程的±1.5%;
双上限电接点:第一上限为1.5级,第二上限为4级;
接点的设定误差为示值基本误差的1.5倍。
3)电气参数:接点额定功率10VA;
接点最高工作电压220V AC
接点最大工作电流1A(无感负载)
4)表牌的公称直径:100MM、60MM
5)时间常数:护套管直径d=6MM,<30S
护套管直径d=8/10/12MM,<40S
6)护套管材质:1Cr18Ni9Ti
7)护套管公称压力:6.3Mpa
此文关键字:电接点双金属温度计
森垚仪表最新产品
森垚仪表同类文章排行
- 压力表是如何测量的?
- 食品温度计介绍
- 实用双金属温度计推荐
- 双金属温度计在安装时需要注意哪些地方?
- 充油压力表内部的油发白是怎么回事?
- 温湿度计的使用注意事项
- 关于食品温度计的知识
- ET400-2压力式温度计介绍
- 双金属温度计能不能微调?
- 充油表漏油的原因是什么?
森垚仪表最新资讯文章
您的浏览历史







